书馆banner

您的位置:首页 > 书馆 > 技术资料 > 地铁建设

接收井回填土方条件下顶管接收施工技术

作者:韩 兴  发布:2025/2/11  浏览:
单位:上海隧道工程有限公司

顶管法作为典型的地下非开挖工法,具备施工场地需求少、地层扰动小、不影响地表交通等优点,广泛应用于轨道交通工程建设领域。顶管接收过程中易发生洞门渗漏、地表沉降等工程风险,文章以上海地区某车站顶管换乘通道工程为例,介绍回填土中顶管接收施工工艺。该工程在临近220kV高压电力管线、接收加固区沿顶进方向宽度仅3m等极大工程风险的情况下,成功应用了回填土中顶管接收工艺,配合接收段顶进参数控制、管节单双液浆压注、洞门分块封堵等关键施工技术,降低了顶管接收风险,保障了顶管换乘通道顺利贯通,为相似工程提供参考。

1  工程概况

上海地区某车站顶管段依次穿越夏涤路、夏涤路管廊(管廊底标高-2.056m)、卢浦大桥、雨水管道(DN1000混凝土管,管内底标高+1.39m)、信息管道(12孔,埋深1.0m)、电力等管线(220kV高压,埋深1.60~1.85m),最终抵达接收井。顶管段长69.1m、断面9.5m(宽)×4.88m(高)、埋深11m,如图1所示。

图1  顶管工程平面示意图

顶管接收井结构净尺寸为9.45m(顶进轴线方向)×11.40m(宽)×12.22m(高)。围护结构为厚800mm的地下连续墙,MJS接收加固(顶进方向宽度3m),范围为顶管边界外3m、加固厚度3m。工程涉及地层为:①人工填土、②粉质黏土、③j灰色黏质粉土、③灰色淤泥质粉质黏土、④灰色淤泥质黏土、⑤1灰色黏土、⑤2-3灰色砂质粉土。其中,接收地层位于④、⑤1层,接收井剖面示意图如图2所示。

图2  接收井剖面示意图

顶管通道接收土层的物理力学性质如表1所示。

表1  顶管接收土层物理力学性质一览表

2  顶管接收问题

顶管接收段所处地质条件差,该段地层为④灰色淤泥质黏土,自稳定性差,易发生扰动变形。接收洞门圈距离⑤2层微承压水层2.5m,接收过程中存在洞门渗漏风险。接收井外侧4.7m处存在220kV高压电力管线,累计沉降变形已达-7.97mm,一旦接收过程中周边土体扰动严重,将导致管线沉降超过±10mm限值,发生管线破坏事故。同时为避让220kV超高压管线,顶管接收加固区域由5m缩减为3m,常规顶管接收工艺无法满足接收过程中的工程风CHUI险控制要求。

为控制顶管接收风险,采用回填土中顶管接收工艺有效平衡接收过程中内外水土压力差值,降低顶管接收对周边土层的扰动,保障周边建(构)筑物安全。

3  接收段顶进参数控制

当顶管机到达接收加固区外2m时,进入接收段顶进施工,顶进过程中严格控制切口平衡土压力、出土量、顶进速度、总顶力等,并依据现场顶管机顶进姿态调整施工参数。各顶管段顶进参数如表2所示。

表2  顶管参数控制表

3.1  顶管顶至距加固区外2m

当顶管顶进至加固区外5m时调整好顶管姿态,土压力保持理论设定值不变,放缓顶进速度至20mm/min。当顶管机到达加固区外2m时,进入接收施工状态。

3.2  顶管顶至加固区内0.5m

该段顶进加强对刀盘正前方土体改良,使土体以流塑状排出,避免土体改良不足带来螺旋机卡死,影响接收施工。以5~10mm/min的掘进速度低速掘进,左、右大刀盘扭矩控制在800kN·m,出土量控制为理论出土量的100%,土压力控制在0.2MPa。

3.3  顶管顶至洞门圈

洞门凿除、接收井土方回填完成后,继续顶进至洞门圈。此阶段以加固区土体改良为主,维持5~10mm/min的掘进速度。

3.4  顶管顶至回填土

顶管机刀盘顶进洞门圈后切口土体为回填土,掘进速度控制在20mm/min,土仓压力控制在0.14MPa。在顶进过程中同步压注厚浆,防止形成渗水通道。

4  回填土中接收关键工序

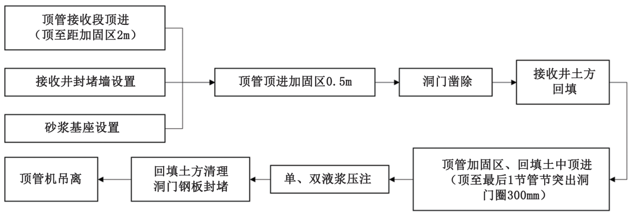
回填土中顶管接收技术主要由临时封堵墙及接收砂浆基座设置,洞门凿除、接收井土方回填、管节浆液压注、洞门封堵等工序组成,接收工艺流程如图3所示。

图3  顶管土中接收流程示意图

4.1  接收井封堵墙设置

在顶管接收井中间新增1道临时封堵墙,另一侧人防通道用尺寸为5.50m(长)×2.6m(宽)的20mm钢板封堵。形成9.45m(长)×11.40m(宽)回填土方的封闭空间,顶管接收完成后拆除接收井临时封堵墙。临时封堵墙平面示意图如图4所示。

图4  接收井封堵墙平面示意图

4.2  砂浆基座设置

为防止顶管机进入接收井内时发生“磕头”现象,在井内设置M5砂浆接收基座。砂浆基座与洞门圈空出1m距离用袋装沙填充,预留后续洞门封堵作业空间。在顶管接收洞圈内侧底部浇筑砂浆导向结构,控制接收过程中顶管顶进轴线。缩小接收洞圈与结构底板间隙,防止接收过程中发生洞圈底部突涌、渗漏险情。砂浆基座布置如图5所示。

图5  砂浆基座布置示意图

4.3  洞门凿除

当顶管刀盘进入接收加固区内0.5m时暂停推进,顶管机与加固体形成搭接,降低洞门凿除发生渗水涌砂的工程风险。混凝土凿除形式为从上往下分层凿除,分层厚度为1.80m。在割除最后一排钢筋时,按照由下往上的顺序进行钢筋割除。连续施工以缩短作业时间,减少正面土体的流失量。

4.4  接收井土方回填

场地地面标高+5.00m,潜水水头高度9.71m。

回填覆土厚度计算公式为:

H×g×H/(g×γ)     (1)

式中:γ—水的密度,取1000kg/m3;g—重力系数,取10N/kg;H—潜水水头高度,取9.71m;γ—回填土的密度,取1800kg/m3

则计算所需回填高度为5.39m,实际取回填土方高度6m,以平衡洞门圈内外水土压力差值。土方回填示意图如图6所示。

图6  回填土方示意图

4.5  单、双液浆压注

顶管机在回填土内顶至第一节管节突出洞门圈300mm后停止推进。对第一、三、四节管节进行双液浆环箍注浆,第二节管节进行单液浆注浆,封堵管节与洞门圈之间可能存在的渗水通道。单、双液浆压注位置如图7所示。

图7  单、双液浆压注管片位置示意图

第一、三、四节管节DN25浆孔共12个、跳孔压注双液浆,第二节管节DN25注浆孔共12个、跳孔压注单液浆。压注顺序自下往上,第一轮压注完成3h后,隔孔开始压注第二轮,同样自下而上进行。压注双浆液按注浆量0.3m3/孔控制,压注单液浆按注浆压力0.3MPa/孔控制。

4.6   回填土清理、洞门封堵

单、双液浆压注完成后,开始清理接收井内回填土方。清理层数分为4层,分层高度为3m、3m、3m、2.02m,随清随洞门封堵。清理时先清理洞门周边回填土,暴露出洞门间隙后立即用10mm厚钢板洞门封堵,然后再继续清理相同高度的土方,每一层清理完成后再进行下一层清理及洞门封堵。

封堵钢板尺寸为500mm(长)×300mm(宽)×10mm(厚),根据洞门四周空隙进行尺寸修正。利用第一节管节的预埋钢环与洞圈焊接封闭,焊接时封堵钢板先点焊固定在洞门圈与第一节管节预埋钢板上,再进行满焊施工。

5  实施效果

本次顶管接收周边环境复杂,220kV高压管线等建(构)筑物保护要求高。根据顶管接收监测要求,进行相应的监测工作。监测数据如表3所示。

表3  顶管施工过程中监测数据

由表3可知:采用土中接收后,周边地表、220kV高压电力管线顶管接收段单次沉降量相较正常段显著下降,地表沉降累计值控制在±20mm,220kV高压电力管线沉降累计值控制在±10mm。建(构)筑物整体安全可控,未发生洞门渗漏等险情。

6  结语

目前顶管区间已顺利实施完成,顶管接收过程中未发生地表沉降、管线破坏等工程险情,周边建(构)筑物沉降满足控制要求,回填土中接收工艺达到预期成效。对顶管接收过程分析,结论如下:

1)应用回填土中顶管接收技术有效降低周边建(构)筑物沉降变形,控制顶管接收风险,保障工程顺利实施。

2)严格控制顶进段施工参数,合理筹划顶管接收工序。有序安排接收井临时封堵、洞门凿除、土方回填等工序衔接,消除工序转换过程中的工程风险。

3)采用单、双液浆对洞门缝隙填充密实,配合分层清理回填土方、逐块进行洞门封堵,可防止发生洞门渗漏等险情。

本工程顺利实施了回填土中顶管接收工艺,为后续相似工程提供工程技术储备,具备借鉴意义。

摘自《上海隧道》

隧道网版权及免责声明:

凡本网注明“来源:隧道网”的所有作品,版权均属于隧道网,未经本网授权,不得转载、摘编或以其它方式使用上述作品。已经本网授权使用作品的,须在授权范围内使用,并注明“来源:隧道网”。违反上述声明者,本网将保留追究其相关法律责任的权利。凡本网来源注明为非隧道网的作品,均转载自其它媒体,转载目的在于传递更多信息,该文章仅代表作者观点,并不代表本网赞同其观点或对其真实性负责,请读者自行核实相关内容,仅作参考。如因作品内容、版权和其它问题请与本网联系。

关键词

相关文章

网友评论

发表评论

发表评论 (回复限1000字以内!)

加载更多...


隧道网手机版
隧道网微信公众号
╳ 关闭